מחרטת מתכת ביתית במו ידיכם
אם תרכיב במו ידיך מחרטת מתכת ביתית, תוכל לקבל לרשותך ציוד פונקציונלי לעיבוד מתכות ללא עלות נוספת. לצורך אובייקטיביות, נשקול לא רק את תהליך ההרכבה, אלא גם את ההצעות הנוכחיות של שוק המוצרים המוגמרים. המידע שלהלן יעזור לך לבצע ניתוח השוואתי נכון, תוך התחשבות ביכולות פיננסיות, כישורים מקצועיים ומאפיינים אישיים אחרים.
תוכן המאמר
מה אתה יכול לעשות עם מחרטה מתכתית ביתית במו ידיך
באמצעות מחרטה ממתכת שולחן תוכלו לבצע פעולות עבודה שונות במהירות וביעילות:
- קצוות עיבוד, חריצים ברמת הדיוק הנדרשת;
- הרחבת חורים חרוטיים וגליליים קיימים (כיוון נגד);
- חיתוך מדויק של החסר לפי האורך שקבעה התוכנית;
- יצירת משטח הקלה על ידי גלגול;
- חיתוך חוטים סטנדרטיים ומיוחדים (חיצוניים / פנימיים).
למד היטב את החומרים במאמר זה.אם קשה ליישם פרויקט במו ידיך, ידע יהיה שימושי להערכה אובייקטיבית של מגוון החנויות המתמחות. בחלקים נפרדים יש מידע על כללי הפעולה שיעזרו להאריך את חיי השירות של ציוד טכנולוגי ולספק רמת בטיחות גבוהה.
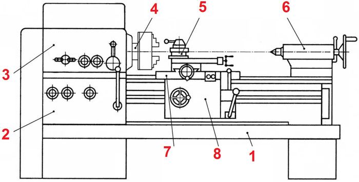
ממה מורכבת מחרטה
אפילו מחרטה קטנה שוקלת הרבה, יוצרת רעידות במהלך הפעולה. נדרש בסיס אמין (1) עליו קבועים יחידות פונקציונליות וחלקים בודדים. אם היא נועדה ליצור גרסת רצפה, השתמש בתומכים אמינים באורך הנדרש. הגובה הסופי של אזור העבודה צריך להיות ידידותי למשתמש.
רכיבים אחרים מפורטים ברשימה הבאה:
- תיבת הילוכים ממוקמת בקצה הראש (3). הוא נועד להתאים את מהירות הסיבוב של הציר (4), לשנות את גודל המומנט.
- בצד האחורי, הישיבה נתמכת על ידי זנב אחורי (6). במידת הצורך, מותקנים כאן ברזים, מקדחים וכלים אחרים.
- במצב העיבוד הסטנדרטי, החותכים קבועים בתוך מחזיק מיוחד (5).
- מכלול זה מותקן על תומך (8). לתנועה אופקית חלקה משתמשים במנגנון בורג הממוקם בסינר (7).
- תיבת ההזנה (2) מניעה את פיר הכונן.
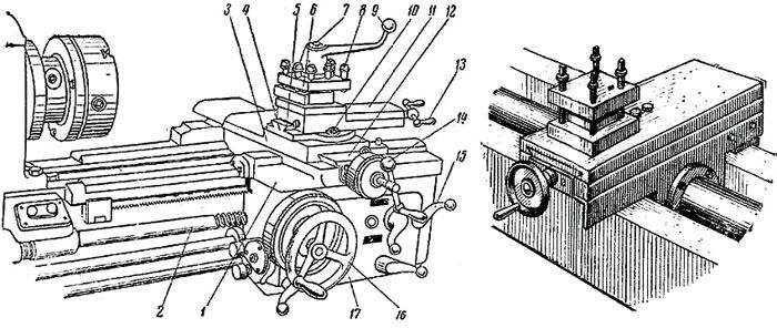
קליפר מחרטה
הערות ציור:
- המרכבה (1) והגוש כולו (17) מונעים על ידי פיר הנסיעות (2);
- מנגנון התנועה מחובר בידית מיוחדת (15);
- שקופיות אלה (3) מספקות חופש תנועה של החלק העליון בכיוון הרוחבי (12);
- הוא מקובע על יחידת המסתובב (4) עם מכווני אורך (5);
- החותכים מותקנים בתושבת (6);
- ברגים (7/8) משמשים לאבטחת חלק / כלים זה;
- הידית (9) יכולה להזיז את החותכנים בבטחה במרחק מאזור העבודה;
- אלמנט הידוק (10) של החלק העליון (11);
- לצורך תנועתו המדויקת בכיוונים המתאימים, משתמשים בידיות (13, 14) עם מברג;
- גלגל יד (16) להזיז את הקליפר באופן ידני.
במחקר מפורט של חלק זה במחרטה ממתכת, יש צורך לקחת בחשבון את העומסים המוגברים אליהם הוא נתון בתהליך ביצוע פעולות טכנולוגיות. יש לשים לב למספר הגדול של הרכיבים הנעים.
חלקים יציבים הם לא הדבר היחיד הדרוש כדי לשמור על דיוק. התאמות מתמדות יעזרו לבטל את התגובה החוזרת כדי לפצות על הבלאי. מומלץ להחליף אטמים פגומים במוצרים חדשים.
זנב זנב
להלן, נבחן פרויקטים פשוטים להעתקה עצמית עם הערות מבהירות. הדוגמה באיור מתאימה יותר ל ציוד לעיבוד עץ... כדי לעבוד עם חתיכות עבודה חזקות לאורך זמן, עליכם להכין נעל תמיכה מפלטת פלדה.
בעזרתם מורחבות היכולות הבסיסיות של הזנב. בהמלצות הכותב, מוצע להסיר חלק ממחסנית הסטנדרט הרגילה (3). זה יגדיל את פעולת העבודה של הכלי, יעבד עבודות עבודה גדולות יותר.
תכונות של הכנת עשה זאת בעצמך מחרטה
כאן משתמשים בכונן חגורה (1), המאופיין בעלות נמוכה וברמת רעש נמוכה. גלגלת כפולה (2) מותקנת לדרגת המומנט. כדי להאריך את חיי הציר (3), יש להשתמש בזוג מיסבי כדור. במידת הצורך, נוצרים חורים בבית למילוי שומן תקופתי.
מלחציים אלה מרוכזים אוטומטית ללא התאמה נוספת.ייצור עצמי של יחידות כאלה יגרום לקשיים. לכן ניתן לרכוש בחנות אלמנט פונקציונלי זה של ראש המחרטה.
כיצד להכין כלי עבודה למחרטה במו ידיך
זה יאפשר לכם לבצע תיקונים ללא קשיים מיותרים. ברגים מוברגים בחורי הברגה, המקבעים את הכלי היטב. המרחק בין הלוחות נקבע תוך התחשבות בגודל החותכים.

מעל מותקנת ידית לסיבוב מהיר של הרכבה. מכשיר זה מאפשר לך לשנות במהירות כלים לעיבוד רציף מורכב של חתיכות עבודה
הכנת מחרטה ממתכת במו ידיכם: הוראות שלב אחר שלב עם הערות
השלב הראשון: בחירת מכשיר מחרטה ממתכת, הכנת תיעוד הפרויקט
השרטוטים הבאים מראים את הפרויקט שהושלם. מחרטת מתכת פשוטה יחסית למוסך (סדנה) לא קשה להכין לבד. חגורות וכמה רכיבים אחרים הם פריטים סטנדרטיים. ניתן להכין חלקים אחרים בעצמך או להזמין אותם במומחה סדנה.
לבחירת דיוק התנועה הנדרש של הקליפר, משתנה גובה הברגה המובילה. הוא נחתך למות במכונת חיתוך בורג. כדי לחזק את המבנה, חיבורים נעשים באמצעות ריתוך. גופי ראש הראש עשויים מערוץ (# 12/14).
כיצד לקבוע את המנוע הנכון למחרטה
הפרויקט שהוצג לעיל נועד לשימוש ביחידת כוח בנפח 450-600 וואט עם מהירות סיבוב מקסימאלית של פיר העבודה - 2500-3500 סל"ד.
פתרונות כאלה מתאימים למדי אם תבחר מנוע עובד בעל הספק מספק.

העלות הסבירה של מוצרים בקטגוריה זו מאפשרת לך למצוא בקלות אפשרות מקובלת ברשת הקמעונאית. במקרה זה, תוכלו לסמוך על ערבויות היצרן הרשמי.
כדי לא לטעות, אתה יכול ללמוד דוגמאות של כלי מכונת מפעל עבור מתכת, מוצרים ביתיים מוצלחים. בהתבסס על מיני מחקר זה, קל להסיק לגבי הפרופורציות הבאות: לעיבוד חלקים בקוטר של 8-12 ס"מ ואורך של 60-80 ס"מ משתמשים במנועים חשמליים בהספק של 600-800 וואט. מודלים מסוג אסינכרוני מקורר אוויר מתאימים. לא מומלץ להשתמש בשינויי אספנים. הם מגבירים בחדות את המהירות כאשר העומס על הפיר פוחת, מה שלא יהיה בטוח. כדי למנוע מצבים כאלה, יהיה עליכם להשתמש במפחית, שיסבך את העיצוב.
יש להדגיש יתרון אחד של כונן החגורה. זה מונע פגיעה מכנית ישירה על הפיר מהכלי בכיוון רוחבי. זה מאריך את חיי מיסבי התמיכה.

צו הרכבה
אלגוריתם זה מסביר את רצף הפעולות בעבודה עם הציורים לעיל. השימוש בתיעוד תכנון אחר מרמז על הכנסת שינויים מתאימים בתהליך ההרכבה.
הם מתחילים עם הראש. מותקן בו ציר. יתר על כן, היחידה כולה מחוברת לצינור הרץ באמצעות הברגה. חוטים מראש נחתכים על חלקי ההידוק.בעת ביצוע פעולה זו, שלוט בזהירות ביישור החלקים.
בשלב הבא, מורכבת מסגרת כוח מהתעלות. כאשר המסגרת מיוצרת, מותקנים עליה הראש. כמו כן יש צורך לעקוב בקפידה אחר ההקבלה של צינור הריצה וחלקי המסגרת הארוכים. בצע את הסימון בדיוק. החורים נקדחים ברצף עם קידוח מקדחה נוסף, בודק כל נקודת חיבור. טעות אחת או שתיים לא יתפשרו יתר על המידה על חוזק הערוץ, ולכן עדיף לבצע חור מדויק חדש במקום אחר, במידת הצורך.
הערה! אל תשכח להתקין מנקי פלדה קפיצים, המבטיחים את אמינות חיבורי הבריח בתנאי רטט גבוהים.
בעת הרכבת יחידה זו, יש לשים לב במיוחד לדיוק מיקום הצירים המרכזיים של הציר (1) והחלילית (2). אם נעשית טעות, יתקבלו משטחים חרוטיים במקום גליליים בעת עיבוד עבודות עבודה. בדוק גם את ההקבלה של אלמנטים אלה לצינור הרץ. מוט התומך (3) מונע את התפתחות הזנב. לצורך התאמת גובה, ניתן להשתמש במרווחי פלדה.
חלקי קליפר מותקנים ברצף בהתאם לתרשים רישום ההרכבה. כאן אין צורך בדיוק גבוה במיוחד מכיוון שניתנות התאמות רבות. אם צפוי שימוש אינטנסיבי, הפוך את היחידות הבודדות לניתוק על מנת להחליף חלקי לבישה ללא עלות נוספת.
בשלב הסופי מותקן מנוע חשמלי המחובר לרשת החשמל בהתאם לתוכנית שנבחרה. הם בודקים את הפונקציונליות של מחרטה ממתכת במו ידיהם בפועל. כדי לשפר את המראה ולהגן מפני קורוזיה, חלקים מסוימים מצופים בפריימר ובצבע.
איך מכינים מחרטה במו ידיכם מקדחה
ל עיבוד ריקים מעץ, פלסטיק, חומרים רכים אחרים, כוחו של כלי חשמל ביתי טיפוסי מספיק. דוגמה זו מראה כיצד להכין מכונה פונקציונלית במו ידיך תוך 15-20 דקות. בעזרת התמונות האחרונות הטבלה מספרת על יצירת עיצוב משופר:
וידאו: מחרטה תוך 15 דקות
תכונות של יצירת מחרטה למתכת במו ידיך
הפרק הקודם סיפר על העיצובים הפשוטים ביותר שיעזרו לייצר מחרטה מקדחה תוך שימוש בחומרים זולים בהישג יד. בחלק מהמקרים, אין צורך אפילו בציורים מפורטים. גישה זו מספיקה בעבודה עם ריקים מעץ, כאשר אין צורך בדייקנות גבוהה.
מאמר קשור:
מחרטה ממתכת למוסך: איזה לבחור. בחומר שלנו נשקול את המלצות המומחים לבחירת מכונת מיני לסיבוב מתכות וסקירה של דגמים פופולריים.
אבל זה לא יעבוד אם תצטרך ליצור מחרטה לעיבוד מתכת במו ידיך. הסרטון מדגים לא רק את היכולות הפוטנציאליות של ציוד באיכות גבוהה בקטגוריה זו, אלא גם את המשימות שנפתרו על ידי מחבר הפרויקט:
איך אתה יכול לשדרג מחרטה בעצמך
הציורים לעיל הם פרויקט שנבדק בזמן. בעזרתם תוכלו להכין מחרטה מיני מתכתית פונקציונאלית במו ידיכם. אבל כמה שיפורים מודרניים יהיו מתאימים:
- יש להגן על כונן החגורה כדי למנוע סכנות אפשריות.
- לכיבוי חירום, מותקן כפתור מיוחד במקום בולט (במרחק קצר).
- נעשה שימוש במסך מגן עשוי פולימר שקוף במקום סורג.
- מנורת הליבון מוחלפת לגוף תאורה חסכוני ועמיד מכאני.
- במעגל כוח המנוע החשמלי מותקנים מכשירים אוטומטיים (חיישנים, נתיכים) המונעים התחממות יתר ומצבי חירום אחרים.
- המיטה מותקנת על כריות שיכוך, המפחיתות את רמת הרעש והרטט.
- צ'אק ההנעה מוחלף לגרסה נוחה יותר עם שלוש לסתות, שמרכזת את כלי העבודה באופן אוטומטי בתהליך הקיבוע.
- הידוק גלגל השחזה בצ'אק מרחיב את אפשרויות העיבוד.
הערה! כדי ליצור מכונת כרסום עשה זאת בעצמך איכותית למתכת, עליך להשתמש בפתרונות עיצוב אחרים.
תכונות של עבודה על מחרטות תוצרת בית

כדי לשלוט ולהשיג את רמת הדיוק הנדרשת, משתמשים בקליפר מכני ואלקטרוני, מדדים פנימיים ומכשירי מדידה מיוחדים אחרים.
עיבוד עיבוד מתכות הוא נושא לכתבה נפרדת. כדי להשיג את התוצאה הרצויה, קח בחשבון את הקשיחות והשבירות, מאפיינים אחרים של המתכת וקצוות העבודה. הטכנולוגיה מותאמת תוך התחשבות במהירות הסיבוב של היצירה, בתנאי הטמפרטורה.
סרטון לסיבוב מתכות (עצה של אומן מנוסה):
בטיחות בעבודה עם מחרטה ביתית וטיפול נכון
לאחר ההרכבה, יש לוודא כי אין תקלות לפני החיבור לרשת. בדוק את הסיבוב החופשי של הציר, היעדר עיכובים במהלך הפעלת מנגנוני הכונן ורעש זר. היישור מנוטר בקפידה. יש צורך שהפרמטרים של רשת אספקת החשמל יתאימו לצרכים של יחידת הכוח במצב של צריכת החשמל הגבוהה ביותר כאשר הם מופעלים.
לפני תחילת העבודה יש לוודא את נוכחותם (יכולת השירות) של מסכי מגן, כיסויים. הכלי החדש מותקן כשהמנוע נעצר באמצעות כל המחברים הסטנדרטיים. התבונן במצבי העיבוד המתאימים לפרמטרים של החותכים וחומר העבודה.
לאחר סיום פעולות העבודה, פינוי הפסולת. סיכה ועבודות אחרות שנקבעו בלוח הזמנים לתחזוקה מבוצעות בזמן.
הצעות שוק של מחרטות למתכת: זנים, מחירים, ציוד נוסף
עליכם להעריך היטב את תהליך יצירת מחרטה ביתית במו ידיכם. אם ניקח בחשבון את העלויות האמיתיות, זה עלול להתגלות כחסכוני פחות מרכישת מוצר מוגמר. ניתן להסיק מסקנות מדויקות רק תוך התחשבות בתנאים אמיתיים. בכל מקרה, היישום האישי של הפרויקט מרמז על פוטנציאל יצירת ציוד בעל מאפיינים טכניים ייחודיים.
הגש את המשוב שלך בנושא זה בתגובות למאמר זה. פלטפורמת מידע זו חופשית לשימוש לחלוטין.






















































